Zurück zum Menü 1
1.4.12 Drehzahlsteller per PWM

Erstellt: Sommer 2007


Oft wird gefragt, wie man eine einfache und verständliche Pulsweitenmodulation gestalten kann. In vielen Fällen soll einfach nur ein Motor in der Drehzahl gestellt werden können. Das beflügelte mich zu diesem Artikel, in dem wir nun einmal Schritt für Schritt einen solchen PWM-Steller beobachten und entwickeln wollen.

Zunächst benötigen wir mal einen astabilen Multivibrator. Und vielleicht ein einfaches IC dazu, damit die Bauteilanzahl nicht zu hoch wird. Dazu solltest Du Dir den Artikel


durchlesen, denn auf diesen Artikel bauen wir hier auf und verfeinern ihn.

Zunächst nehmen wir mal die "Grundschaltung" als Multivibrator und sehen sie uns noch einmal an:



Ich werde nun für Dich an dieser Schaltung ein paar Messungen mit dem Oszilloskop vornehmen, so dass Du einmal sehen kannst, was da überhaupt passiert. Angeschlossen habe ich die 2 Kanäle des Oszilloskops wie folgt. Ebenso habe ich die Bauteilwerte ein wenig verändert, falls Du die Schaltung nachbauen möchtest.

Achtung: Auch eine andere Versorgungsspannung, weil viele Motoren später mit 12 Volt laufen werden:


Wir benutzen eine gemeinsame Masse, wie es auch sonst so gehandhabt wird. Den Kanal 1 schließen wir an den Kondensator an und den Kanal 2 an den Ausgang des Schmitt-Triggers. Wenn Du die Schaltung aufbaust, muss die LED ganz langsam blinken, so etwa im 5-Sekunden-Takt.

Der Kanal 1 misst dann die Spannung am Kondensator, der Kanal 2 misst die Spannung am Ausgang des Schmitt-Triggers.

Nach Anschluss der beiden Kanäle kommt folgendes Oszillogramm heraus, wenn wir das Poti etwa in Mittelstellung drehen:



Die weiße Linie ist Kanal 1 und zeigt uns den Spannungsverlauf am Kondensator. Wie wir sehen, lädt und entlädt sich der Kondensator ständig, jedoch nicht bis Ub und auch nicht bis zu 0 Volt. Die lila Linie ist Kanal 2 und zeigt uns die "Antwort" am Pin 3 des Schmitt-Triggers 4093. Ab einer gewissen Ladespannung des Kondensators schaltet der Schmitt-Trigger "schlagartig" nach 0 (ist invertiert), und wenn der Kondensator unter eine bestimmte Schwelle entladen ist, schaltet der Schmitt-Trigger ebenso "schlagartig" wieder auf logisch 1.

Aha, da haben wir also einen schönen Multivibrator gebastelt, und der lässt sich sogar mit dem Poti in der Frequenz verstellen. Da wir einen 220µF-Kondensator benutzt haben, können wir das sehr gut anhand der LED beobachten.

Wie wir sehen, ist allerdings die Entladung und die Ladung des Kondensators nicht ganz gleichmäßig. Die Entladung des Kondensators geht etwas schneller als die Ladung. Das sehen wir aus obigem Oszillogramm, wenn wir genau schauen. Das liegt daran, dass der Transistor auch immer einen kleinen Basisstrom benötigt, der dem Kondensator "geklaut" wird.

Da können wir gleich mal Kondensator und Vorwiderstand des Transistors voneinander trennen, indem wir eine zweite Stufe des Schmitt-Triggers einfach dazwischenschalten. Das Signal wird dann zwar negiert, aber wie wir noch sehen werden, macht das nichts.

Hier also die Schaltung, mit dem abgekoppelten Transistoreingang:



Das zweite Gatter steht hier also als "Verstärker" und "Abkoppler vom Kondensator". Mal sehen, was das Ergebnis ist:


Ja, man könnte nun sagen, dass das Null- und Einssignal nun gleichmäßig ist (Wir wollen hier keine Haarspalterei betreiben). Wenn wir jetzt ganz genau gucken und einmal überlegen, so stellen wir fest, dass der Strom wohl offenbar einmal in den Kondensator hineinfließen muss und einmal heraus. Am Widerstand R3 ergibt sich also ein echter Wechselstrom.

Hmm...

Da überlegen wir mal kurz, was wir da machen können, um das Signal nun bewusst in zwei unterschiedliche Hälften einteilen zu können. Wenn wir z.B. zwei antiparallele Dioden einbauen würden und jede Diode dann mit einem eigenen Widerstand ausstatten würden, so müsste sich doch eine unterschiedliche Lade- und Entladezeit ergeben?

Und wenn wir nun das Potentiometer so schalten würden, dass diese unterschiedlichen Widerstände direkt am Poti abgegriffen werden könnten?

Und das Ganze dann auch noch so, dass das Ursprungssignal in der eigentlichen Frequenz nicht beeinflusst wird?

Hmm. Hört sich gut an und funktioniert auch.

Hier aber erstmal die zugehörige Schaltung:



So, nachdem wir nun die beiden Dioden eingebaut haben, können wir uns noch einmal ein Oszillogramm leisten. Zunächst einmal bei einer Potieinstellung am ersten Anschlag:


Aha!

In eine Richtung wirkt nun der 1kOhm-Schutzwiderstand plus Poti von 10 kOhm, in die andere Richtung wirkt nur der Schutzwiderstand allein. Du siehst, dass nahezu 90 Prozent ein "1"-Signal anliegt und nur zu etwa 10 % ein "0" Signal. (lila Kanal am Pin 3)

Wie Du siehst, lädt und entlädt sich der Kondensator unterschiedlich schnell. ( Weiße Linie )

Hmm, jetzt werden wir aber neugierig:

Wir schauen bei einer Potieinstellung am anderen Anschlag:


Ohoo, das sieht aber gut aus.

Jetzt haben wir nur noch zu 10 % "Einsen" und zu 90% "Nullen".Natürlich lässt sich bislang alles nachbauen und mit der LED auch ohne "Oskar" begutachten. Unser PWM-Steller ist bereits fast fertig, denn natürlich lässt sich auch jeder Zwischenwert mit dem Poti einstellen.


Bleibt also nur die Frage: "Wie kann man einen Motor mit, sagen wir mal, 3 Ampere Motorstrom antreiben und einstellen ?"

Nun ja, das ist mit unserer kleinen Frequenz nicht möglich, wir sollten schon so um die 1500 bis 2000 Hertz einstellen, damit der Motor ruhig und "rund" läuft. Das erledigt dann die Schaltung, bei dem eigentlich nur der Kondensator gewechselt wurde, Es wurde ein 0,1µF-Kondensator benutzt.

Jetzt müssen wir mal einen kleinen Exkurs machen.

Man kann nämlich sagen, dass man diese Schaltung nun nicht einfach an einen Leitungstransistor anklemmen kann, denn der Baustein 4093 schafft den enormen Basisstrom für den Leistungstransistor nicht. Ich habe das für Dich bereits ausprobiert und bin bei etwa 1 A Kollektorstrom "gestrandet", den ich einem BD 135 "entlocken" konnte.

Dabei habe ich aber auch den 4093 gehörig "gequält", so dass er bereits warm wurde (die Experten mögen mir verzeihen...).

So geht es also nicht.

Ich habe dann mal in Katalogen geblättert und den Darlingtonleistungstransistor 2N6388 entdeckt.

Der hat folgenden internen Aufbau:



Wie Du siehst, wird der Kollektorstrom des ersten Transistors auf die Basis des zweiten Transistors geleitet, so dass sich im Endeffekt die Verstärkungen der jeweiligen Transistoren multiplizieren. So erhalten wir bei diesem Transistor eine Verstärkung von bis zu 20000. Das sollte dann auch der 4093 schaffen, denn wir benötigen nur einen ebenso kleinen Basisstrom wie bei unserem 2N2222 aus den vorherigen Beispielen, um etwa 8 Ampere fließen zu lassen.

(Achtung! Kühlkörper benutzen!)


Wer mehr sehen will, der mag sich das Datenblatt herunterladen:

Download Datenblatt 2 N 6388 ( PDF, 50kB )

Wir haben also bei einem Darlingtontransistor eigentlich 2 Transistoren in einem Gehäuse, bei denen sich die Verstärkungen multiplizieren. Das Schaltzeichen für einen Darlingtontransistor sieht folgendermaßen aus (Der Doppelstrich deutet die beiden Kollektoren an):



Diesen Transistor probiere ich gleich mal aus und schalte ihn anstatt des 2N2222 an den Ausgang unserer PWM-Schaltung. Außerdem kommt gleich mal ein Motor statt einer LED dran. Dann sieht das Ganze so aus:


Übrigens sollte auch die Diode D3 nicht vergessen werden, das ist die Freilaufdiode, die den Transistor vor zu hohen Induktionsspannungen schützt. Sie gehört in Sperrrichtung an Plus und den Kollektor, also parallel zum Motor.

Wenn man das Ganze nun zusammenschaltet und die Motordrehzahl mit dem Poti einstellt, sollte man ein leises "Quieken" wie bei einem Akkuschrauber hören können, dann ist es richtig.

Der Transistor sollte unbedingt mit einem Kühlkörper ausgestattet werden, denn er wird trotz PWM sehr heiß, wenn man größere Strome damit schaltet. Bei kleineren Motoren sollte das auch ohne Kühlkörper gehen, aber das ist ja immer so, auch bei anderen Schaltungen.


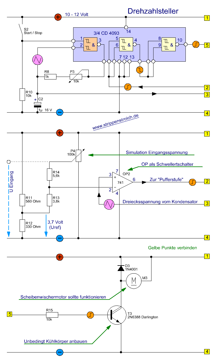
Im August 2007 diskutierte ich dieses Thema mit ein paar Interessierten im Forum. Es ging darum, den Drehzahlsteller mit dem gleichen IC von einer eingespeisten Spannungsquelle aus steuern zu können. Wir überlegten eine Weile und kamen auf folgende Schaltung:



Wir sind hierbei  von den Werten des Datenblattes bei 10  Volt Betriebsspannung ausgegangen, es klappt aber auch bei 12 Volt.

Dadurch, dass nun im  Zweig vom Kondensator zum Pin 2 des ICs nur noch ein Widerstand liegt (ohne Dioden), haben wir es mit einer "gleichschenkligen" Dreiecksspannung zu tun. Diese Dreiecksspannung wird mit der Eingangsspannung, die mit dem Widerstandsnetzwerk R4 / R5 / R6 / R7 gebildet wird, am OP 741 verglichen. Der OP ist nicht gegengekoppelt und besitzt also auch keine Hysterese in den Schaltpunkten. Wenn jetzt das Dreieckssignal des Kondensators größer als die aufbereitete Eingangsspannung wird, kippt der OP auf nahezu Betriebsspannung und triggert das zweite Gatter des Schmitt-Triggers. Dieses zweite Gatter wurde eingebaut, um steilere Flanken des PWM-Signals zu bekommen. Hinten an Pin 4 schließt sich ein Darlingtontransistor an, der den Motorstrom treibt. 

Diese Schaltung habe ich einmal oszilloskopiert und folgende Bilder bekommen:



Hier sehen wir die Spannung am Kondensator (weiß) und die Ausgangsspannung an der Basis des Transistors (lila). Wir sehen, dass die Kondensatorspannung einem Dreieckssignal schon recht nahe kommt und fast symmetrisch ist.




Hier hat das PWM-Signal gerade eingesetzt (lila). Wir sehen hier, dass der Operationsverstärker an den unteren "Zipfeln" des Dreiecks kippt und dass das Signal dann invertiert wird (Pufferstufe aus Schmitt-Trigger).



Hier habe ich ein PWM-Signal von etwa 50% eingestellt, Tein ist genau so groß  wie Taus.



Dieses Signal ist ja nun fast 99% PWM  hier sehen wir, dass der OP nun an dem oberen Zipfel des Dreiecks kippt.



Natürlich ist auch eine Einstellung  "100% EIN" möglich, wie man hier sieht.

Was nun noch zu beachten ist:

Wie Du sicherlich sofort und messerscharf bemerkt hast, passt das PWM-Signal so noch nicht zum Eingangssignal. Wenn Du nämlich 10 Volt in den Eingang gibst, erhältst Du 0% PWM und umgekehrt. Wenn Du 0 Volt in den Eingang gibst, erhältst Du 100% PWM. Diese kannst Du leicht beheben, indem Du noch die dritte Stufe des Schmitt-Triggers "aktivierst" und noch ein zusätzliches Gatter dem Signalfluss "in Reihe" schaltest:



Wer jetzt so große Ströme schalten möchte, dass auch dieser Darlingtontransistor nicht ausreicht, der kann es mit einem MOSFET versuchen. Ich habe dazu eine Bastelei gemacht, die funktioniert. Aber auch hier ist ein Kühlkörper nötig:




Merke: "Ein guter BUZ ist immer Nutz"


Ich gebe noch zu bedenken, dass man die Größe (Kapazität) des Kondensators noch variieren kann, und
wünsche weiterhin viel Spaß bei der Drehzahleinstellung der Motoren,